Opis
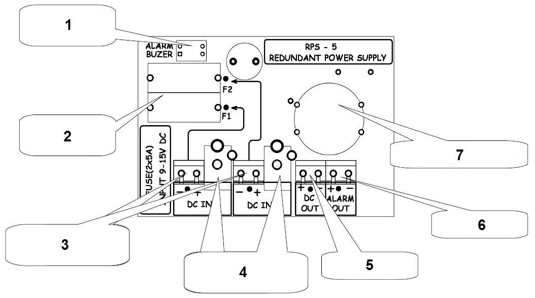
ZASILACZ REDUNDANTNY RPS-5
RPS-5 umożliwia podłączenie dwóch zasilaczy lub akumulatorów równolegle.
W przypadku uszkodzenia jednego źródła zasilania, drugie przejmuje jego zadanie, umożliwiając nieprzerwaną pracę całego systemu.
.
Zalecane jest stosowanie identycznych zasilaczy, a jeśli zasilacze mają regulację napięcia wyjściowego to powinno się je ustawić na możliwie podobnym poziomie.
Włączenie i wyłączenie alarmu umożliwia złącze dip-switch.
Daje to możliwość w miarę równego obciążenia obu zasilaczy w czasie normalnej pracy.
Specyfikacja:
| Liczba wejść zasilania: | 2 |
| Liczba wyjść zasilania: | 1 |
| Maksymalne napięcie zasilania: | 9 … 15 V DC |
| Maksymalny prąd zasilania: | złącze zaciskowe : 5 A złącze DC 2.1/5.5 mm : 2 A |
| Rodzaj zabezpieczenia: | 2 x 5 A Bezpiecznik topikowy zwłoczny (5/20mm) |
| Spadek napięcia przy 5A: | około 40 mV |
| Pobór prądu (przy włączonym sygnalizatorze dźwiękowym): | max. 40 mA |
| Pobór prądu (normalna praca): | około 10 mA |
| Temperatura pracy: | 0 °C … 50 °C |
| Wbudowany filtr: | Filtr przeciwzakłóceniowy |
| Wymiary: | 118 x 92 x 37 mm |
| Waga: | 0.110 kg |
| Gwarancja: | 2 lata |
Pliki do pobrania:
| CE | Instrukcja PL | Instrukcja EN |
Testy:









Filtr przeciwzakłóceniowy
























Opinie
Na razie nie ma opinii o produkcie.